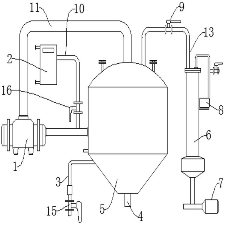
垃圾中转站除臭喷雾玻璃钢生物滤池工艺介绍th
常州天环净化设备有限公司
主营:喷淋塔厂家|催化燃烧|湿式静除尘器|光氧
2023/12/18
杭州高速服务区废水处理装置出水清澈总承包资质
活性炭脱附设备玻纤除尘器布袋销售厂家
一体化生活废水处理设备含油污水处理装置安装简