口碑仪器网资讯
    VOC释放量环境检测舱的内部结构与技术参数
    发布者:huanyi88  发布时间:2021-04-01 15:01:45  访问次数:230

    东莞环仪编辑

    满足标准:lLY/T1980-2011《挥发性有机化合物及甲醛释放量检测箱》

    甲醛、VOC(挥发性有机物)中的苯、甲苯等成分是世界卫生组织认定的强致癌物,长期接触超标浓度的污染物会严重危害人们健康,对污染物的释放量进行测试并加以限定,将有利于提高产品质量,保护人们健康。

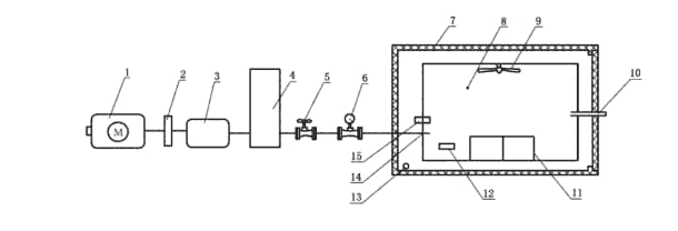
    由化学惰性材料制成的可用于测试涂料中的挥发性有机化合物(VOC)释放量的舱体,由密封舱、空气过滤器.空气温湿度调节控制及监控系统.流量调节控制装置,空气采样系统等部分组成.环境测试舱容积为20L~1000L.环境测试舱系统可参照图C.1所示的结构.

    内部结构:




    说明:

    1空气泵:

    2空气过滤器;

    3挥发性有 机化合物(VOC)过滤器;

    4湿度发生器;

    5流量控制阀:

    6气体流量计:

    7环境测试舱体:

    8采样口:

    9循环风机:

    10排气口:

    11试件支架:

    12温湿度探头:

    13控温裝置;

    14进气口:

    15、温湿度记录仪

     (东莞环仪仪器整理资料)

    环境测试舱参照下列技术参数要求:

    a)舱内温度:20 ~40 .波动度±1 ;

    b)舱内空气相对湿度:40%~60%,上下偏差±5%;

    c) 舱内换气次数:0.5 h1~2.0 h';

    d) 试件表面附近空气流速:0.1 m/s~0.3 m/s;

    e) 舱制风量小于空气供应量的5%;

    f) 舱内应满足正压10 Pa±5 Pa;

    g)总挥发性有机化合物(TV0)本底浓度不大于50 pug/m。单一目标挥发性有机化合物本底浓度不大于5 pug/m;

    b)甲苯和醇酯十二的平均回收率不小于80%

     (东莞环仪仪器整理资料)

免责声明:口碑仪器网转载作品均注明出处,本网未注明出处和转载的,是出于传递更多信息之目的,并不意味 着赞同其观点或证实其内容的真实性。如转载作品侵犯作者署名权,或有其他诸如版权、肖像权、知识产权等方面的伤害,并非本网故意为之,在接到相关权利人通知后将立即加以更正。联系电话:0571-87774297。
0571-87774297